1978 Johnson 4hp CD Mag Motor decals in French??

meyerboy

Petty Officer 2nd Class
Joined
Dec 10, 2009
Messages
100
Happy New Year! I was on the recieving end of someone's resolution to clean out the garage, and he had a 4hp laying on the ground. I was really not interested in the motor, but the decals really surprized me as they are in French. Too much temptation, bought it for three twenties, and discovered the carb is off the motor, and the power pack is floating (wires connected). Does anyone:

1. Have an OMC outboard with instruction decals other than English?
2. Have experience with a CD Mag motor?
3. Know, and can show me how the power pack is mounted correctly.

I am a long way from trying to start this guy, but I will post when I get there.
 

raczekp1

Lieutenant
Joined
Mar 30, 2010
Messages
1,327

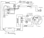
Attachments

  • electrical_manual1.jpg
    electrical_manual1.jpg
    12.9 KB · Views: 0

meyerboy

Petty Officer 2nd Class
Joined
Dec 10, 2009
Messages
100
Re: 1978 Johnson 4hp CD Mag Motor decals in French??

Thanks for the diagram. The motor came in a box, and was in pieces, so I needed the help. Good news is I got it back together and she started on the first pull!! Better to be lucky that good.

I also found that the motor was built in Belgium in 1978. I did not know that Johnsons were made anywhere but Indiana, then Illinois.

Anyway, the CD power pack is very powerful, and creates a very audible spark. Should I gap the plugs accordingly??

They are set at .030, and I don't want to burn them up.
 
Top