1988 Bayliner Capri cobra 2.3 Ford omc

Jon Kelce

Recruit
Joined
Mar 26, 2024
Messages
3
I need a diagram of the wiring for the solenoids . It is three solenoid’s. I am not very good at electronics so I need a picture or diagram. I believe that someone switched motors and didn’t hook everything up.
 

Bondo

Moderator
Staff member
Joined
Apr 17, 2002
Messages
71,418
Ayuh,.... Welcome Aboard,.... Which solenoids, for what,..??
 

88 Capri (2022 SOTY)

Master Chief Petty Officer
Joined
Aug 25, 2019
Messages
860
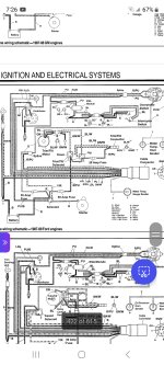
I hope this helps you, the first is basically the overall diagram and the second is a closeup of the area I believe you are talking about.
 

Attachments

  • Screenshot_20240330_072627_Microsoft 365 (Office).jpg
    Screenshot_20240330_072627_Microsoft 365 (Office).jpg
    1 MB · Views: 29
  • Screenshot_20240330_073113_Gallery.jpg
    Screenshot_20240330_073113_Gallery.jpg
    813.4 KB · Views: 26

Jon Kelce

Recruit
Joined
Mar 26, 2024
Messages
3
I am getting power to the solenoid and it just clicks. Does that mean it’s bad or am I not getting enough power to it?
 

Bondo

Moderator
Staff member
Joined
Apr 17, 2002
Messages
71,418
Ayuh,...... Welcome Aboard,..... To rule out the possibilities, make sure the battery is fully charged, that both ends of both cables are well cleaned, as well as the solenoid wiring,....
 
Top