40hp mariner year model no spark

QSS

Seaman
Joined
Nov 5, 2008
Messages
74
Hi guys i have here a 40hp mariner model no 40ml 6e9 l 309189 can anyone tell me the year model?? also it has no spark i have tried disconnecting the cutout switch and still no spark it looks like it has a power pack and coils in one i haven,t seen them before like this..could the pack be the problem.. any ideas would be appreciated. and thanks
 

QSS

Seaman
Joined
Nov 5, 2008
Messages
74
Re: 40hp mariner year model no spark

Is there any other numbers i need or are missing for a year model. can anyone help.
 

Faztbullet

Supreme Mariner
Joined
Mar 2, 2008
Messages
15,938
Re: 40hp mariner year model no spark

Disconnect white wire from cdi unit to stop button check spark,if spark switch bad. If no spark you will need to ohm out the pulser and charge coil. Disconnect red/wht from cdi unit and check voltage from flywheel, red lead to red/wht wire and black meter lead to ground,meter set to 20VDC. Crank engine, voltage should be 10-15volts. if ok you will need a dva adapter to check charge coil. You can just ohm it to see if winding are broken ,if it ohms out near 0.00 its likely good and cdi is bad. I will say it is rare to have a cdi failure on any yammy engines.
 

QSS

Seaman
Joined
Nov 5, 2008
Messages
74
Re: 40hp mariner year model no spark

thanks heaps faztbullet what colour wires are the charge coil??
 

Faztbullet

Supreme Mariner
Joined
Mar 2, 2008
Messages
15,938
Re: 40hp mariner year model no spark

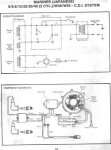
Brown, Here is diagram of system.
 

Attachments

  • 40.jpg
    40.jpg
    27.9 KB · Views: 3

QSS

Seaman
Joined
Nov 5, 2008
Messages
74
Re: 40hp mariner year model no spark

can i use my multimeter and set it to high DC range instead of DVA meter?
 

Faztbullet

Supreme Mariner
Joined
Mar 2, 2008
Messages
15,938
Re: 40hp mariner year model no spark

goole or seach site for DVA adapter, this will allow meter to read this. It going to be around 220-340 volts output
 

QSS

Seaman
Joined
Nov 5, 2008
Messages
74
Re: 40hp mariner year model no spark

Disconnect white wire from cdi unit to stop button check spark,if spark switch bad. If no spark you will need to ohm out the pulser and charge coil. Disconnect red/wht from cdi unit and check voltage from flywheel, red lead to red/wht wire and black meter lead to ground,meter set to 20VDC. Crank engine, voltage should be 10-15volts. if ok you will need a dva adapter to check charge coil. You can just ohm it to see if winding are broken ,if it ohms out near 0.00 its likely good and cdi is bad. I will say it is rare to have a cdi failure on any yammy engines.

Hi again guys i,ve done some tests and i have 140ohms on the cgarge coil and 15 ohms on the pulser coil. i also have only 2volts on the pulser coil under cranking anymore suggestions??
 

QSS

Seaman
Joined
Nov 5, 2008
Messages
74
Re: 40hp mariner year model no spark

hi faztbullet i did tests with plugs out?
 

Faztbullet

Supreme Mariner
Joined
Mar 2, 2008
Messages
15,938
Re: 40hp mariner year model no spark

If you can borrow a meter with dva built-in or google dva adapter to attach to meter that will be best. The yammy/mariner info doesnt show ohm spec's only voltage.
 

QSS

Seaman
Joined
Nov 5, 2008
Messages
74
Re: 40hp mariner year model no spark

hi again faztbullet i,m only getting around 2 volts on the pulser coil under cranking (plugs out)with the meter set on the 20volts DC range as i don,t have a DVA adapter. going by what you are saying it sounds like the pulser coil.. does this sound wright??
 
Top