etec oil pump in the ficht brp motor

jiffyboat

Petty Officer 2nd Class
Joined
Oct 4, 2009
Messages
114
I was wondering is anybody have tried to install a etec oil pump in a ficht BRP motor ,since the 2004 200HP is obsolete, and impossible to find new , or no rebuild kit is available either .. this pump basically will take this motors out of the market totally
 

racerone

Supreme Mariner
Joined
Dec 28, 2013
Messages
39,463
What is wrong with your oil pump ?------evinrudeparts.ca ----might help.
 

Crosbyman

Admiral
Joined
Nov 5, 2006
Messages
6,054
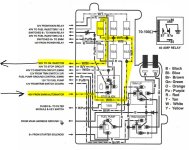
ETEC power to drive the pump begins with 12v then it is switched EMM grounds that manages the 55v supply to the pump

If the FICHT runs the same basic way... with pulsed grounds from the EMM the power on FICHT is 40volts !!!

see service manual schematics ....

question remains.... what is wrong with your pump....stuck....DOA RIP ??? soem TEC pumps have been revived with some TLC and... oil
 

Crosbyman

Admiral
Joined
Nov 5, 2006
Messages
6,054
ok forget above comment re: fuel pump

... oil pump issue .. :-( not fuel pumpo_O

oil pump is a 40 volts powered pump with ground pulsing from the EMM .. make certain fuse is OK in the power dist panel see diaggram

question remains.... what is wrong with your pump....stuck....DOA RIP ???
 

Attachments

  • FICHT oil pump  cct.JPG
    FICHT oil pump cct.JPG
    128.9 KB · Views: 6
Last edited:
Top