Evinride 65 33hp ski twin

merrile

Cadet
Joined
May 9, 2010
Messages
23
Hey guys,

I am looking for some help on wiring a kill switch on my motor. The wiring is pretty basic but not sure where to start. Please help.
 

Joe Reeves

Supreme Mariner
Joined
Feb 24, 2002
Messages
13,262
Re: Evinride 65 33hp ski twin

On the back of the ignition switch, there should be two (2) "M" terminals.

Connect one of the kill switch leads to one of the "M" terminals with the other kill switch lead connecting to the other "M" terminal.
 

merrile

Cadet
Joined
May 9, 2010
Messages
23
Re: Evinride 65 33hp ski twin

the orginal wiring has pretty much been gutted. All there is present now its 16 ga wire direct from batt(soleniod) and a white to ignition when you crank the key.
 

1946Zephyr

Vice Admiral
Joined
Oct 21, 2008
Messages
5,556
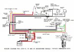
Re: Evinride 65 33hp ski twin

Try this diadram. Different motor and year, but should still work.:cool:
 

Attachments

  • Wiring1958_6135_40hpwithoutgenerato.jpg
    Wiring1958_6135_40hpwithoutgenerato.jpg
    98.6 KB · Views: 0
Top