Just got a 1956 30 HP Lark

learningasIgo

Petty Officer 2nd Class
Joined
Sep 9, 2010
Messages
123
Hi all,

Just came into posession of a 1956 30 HP Lark. It is in decent condition other than the fact that the previous owner had painted it "camo" for his duck boat!!!!!! Grrrrrrrr!! Also, the script Evinrude and Lark are missing from the sides, but I think they have been located.

As for the running side of things, it will start and run for a short time and then die after fuel starts pouring out of the front of the carb. I have ordered a carb kit for it, but can't find one with a float, so I hope the float is okay. I'm thinking this problem is caused by the needle not seating, but I will find out when I tear it down. Any thoughts on this one welcome.

Also, I have another question: What is the cutout switch, how does it work, and what does it do??

Just saw it under the cowl and located it in the parts manual to find out what it was.

Any thoughts, ideas, or pointers concerning this motor will be greatly appreciated.

Thanks.
 

samo_ott

Vice Admiral
Joined
Jun 18, 2006
Messages
5,125
Re: Just got a 1956 30 HP Lark

You can get the float at a BRP dealer. I'd get it. You might be able to re use the old one. I hear some folks use airplane glue to seal em up. I like new plastic ones though.

I have the parts manual for it if you want to PM me your email address and request.

The cutout switch is simply two wires running from your points to a front mounted switch. When you press it (it's normally open) you short out the 2 sets of points and the engine stops. If you run these wires to the dash you have a remote stop switch. Most marine ignition switches will short them out when you turn it to the off position to stop the engine. Modern engines have one wire that you short to ground and it stops the CDI from generating spark pulses. (or something like that, I work on old engines mostly)
 

learningasIgo

Petty Officer 2nd Class
Joined
Sep 9, 2010
Messages
123
Re: Just got a 1956 30 HP Lark

You can get the float at a BRP dealer. I'd get it. You might be able to re use the old one. I hear some folks use airplane glue to seal em up. I like new plastic ones though.

I have the parts manual for it if you want to PM me your email address and request.

The cutout switch is simply two wires running from your points to a front mounted switch. When you press it (it's normally open) you short out the 2 sets of points and the engine stops. If you run these wires to the dash you have a remote stop switch. Most marine ignition switches will short them out when you turn it to the off position to stop the engine. Modern engines have one wire that you short to ground and it stops the CDI from generating spark pulses. (or something like that, I work on old engines mostly)

I kinda figured as much, but the parts list on marine engine didn't show the wire connections. I'll pm you and thanks.
 

1946Zephyr

Vice Admiral
Joined
Oct 21, 2008
Messages
5,556
Re: Just got a 1956 30 HP Lark

I believe the cutout switch is to shut the motor down, in the event of a runaway situation. These were first installed in 1954. There should be a vacuum hose on there, isn't there? :cool:
 

learningasIgo

Petty Officer 2nd Class
Joined
Sep 9, 2010
Messages
123
Re: Just got a 1956 30 HP Lark

I believe the cutout switch is to shut the motor down, in the event of a runaway situation. These were first installed in 1954. There should be a vacuum hose on there, isn't there? :cool:

I thought it was a pressure line, but, yes, there is a line on it and a wire going back to the magneto plate. So, what's the theory on it's working??
 

lindy46

Captain
Joined
Nov 27, 2008
Messages
3,886
Re: Just got a 1956 30 HP Lark

I thought it was a pressure line, but, yes, there is a line on it and a wire going back to the magneto plate. So, what's the theory on it's working??

If the motor revs too high the vacuum generated activates the cut-out switch and kills spark to the bottom cylinder, thus lowering the rpms.
 

learningasIgo

Petty Officer 2nd Class
Joined
Sep 9, 2010
Messages
123
Re: Just got a 1956 30 HP Lark

If the motor revs too high the vacuum generated activates the cut-out switch and kills spark to the bottom cylinder, thus lowering the rpms.

So it basically serves as a "rev limiter"?? Can it also be set up as a kill switch by just runnin a wire from the switch through a normally open push button switch to ground?? Seems like it should, right??
 

1946Zephyr

Vice Admiral
Joined
Oct 21, 2008
Messages
5,556
Re: Just got a 1956 30 HP Lark

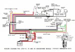
Yes. A kill switch or off position on the starter switch is nothing more than a ground for the mags. This is why it is important that when you wire up an ignition switch on your boat, that you do not use the automotive type. They are set up completely different, than an outboard type. The circuits for the starter solenoids are even different. So, you want to make absolutely sure that you buy all of your accessories for outboard applications only. Below, is a good wiring diagram that will work with your motor.
 

Attachments

  • Wiring1958_6135_40hpwithoutgenerato.jpg
    Wiring1958_6135_40hpwithoutgenerato.jpg
    98.6 KB · Views: 0

learningasIgo

Petty Officer 2nd Class
Joined
Sep 9, 2010
Messages
123
Re: Just got a 1956 30 HP Lark

Yes. A kill switch or off position on the starter switch is nothing more than a ground for the mags. This is why it is important that when you wire up an ignition switch on your boat, that you do not use the automotive type. They are set up completely different, than an outboard type. The circuits for the starter solenoids are even different. So, you want to make absolutely sure that you buy all of your accessories for outboard applications only. Below, is a good wiring diagram that will work with your motor.

Thanks. I think I read somewhere (I really haven't got to look at this motor much yet) that the starter on this motor is a 6V. If that's correct, I will have to either change it out or use a 6V battery, unless someone has another way that I haven't thought of. Is that correct??
 

1946Zephyr

Vice Admiral
Joined
Oct 21, 2008
Messages
5,556
Re: Just got a 1956 30 HP Lark

Yes, that is correct. They are 6 volt. However, you can mount a later 12 volt starter to that bracket, if you decide you want to run a 12 volt system.:cool:
 

lindy46

Captain
Joined
Nov 27, 2008
Messages
3,886
Re: Just got a 1956 30 HP Lark

You'll probably be ok running the starter with a 12 volt battery as long as you don't crank too long. My 1955 Johnson 25hp has the 6 volt starter and it works fine on 12 volts. You'll also need a 12 volt starter solenoid. The other problem is the choke solenoid which is also 6 volts. You'll need to change that out to a 12 volt one or you'll burn it out. If you have the original wiring harness, it's probably simpler just to buy a 6 volt battery, as the two solenoids will probably cost as much as the battery.
 

jay_merrill

Vice Admiral
Joined
Dec 5, 2007
Messages
5,653
Re: Just got a 1956 30 HP Lark

It may have two cutout switches - one for shutting the engine down and one to prevent runway. The front mounted switch will probably be set up to short both coils, while the vacuum switch will short one of them.



???
 

lindy46

Captain
Joined
Nov 27, 2008
Messages
3,886
Re: Just got a 1956 30 HP Lark

It may have two cutout switches - one for shutting the engine down and one to prevent runway. The front mounted switch will probably be set up to short both coils, while the vacuum switch will short one of them.



???

That particular motor had no factory kill switch - it was designed to kill it by pushing the choke button. I have added a kill circuit to the mid-50's motors by just adding another kill wire to the upper set of points and adding a jumper to the wire going to the cut-out switch. Short the two wires together to kill the motor.
 

jay_merrill

Vice Admiral
Joined
Dec 5, 2007
Messages
5,653
Re: Just got a 1956 30 HP Lark

Could be the case, but one of my '58s was a tiller steer when I first got it. The motor did have a factory kill switch on the front, lower cowl. It was the rubber booted "push type" switch. The only point that I'm making, is that he could have one too (if retrofitted) and the thread seemed to be missing the that there are two different types of switches to consider.



???
 

learningasIgo

Petty Officer 2nd Class
Joined
Sep 9, 2010
Messages
123
Re: Just got a 1956 30 HP Lark

Thanks for all the info guys, really appreciate it. When I start in on the motor, I will look on the starter and choke to see if they are 12 or 6V and go from there. Lot's of good information here, thanks for sharing.
 

lindy46

Captain
Joined
Nov 27, 2008
Messages
3,886
Re: Just got a 1956 30 HP Lark

Thanks for all the info guys, really appreciate it. When I start in on the motor, I will look on the starter and choke to see if they are 12 or 6V and go from there. Lot's of good information here, thanks for sharing.

6 volt starter on the '56 was an Autolite MDH 4001M. Choke solenoid probably won't have a number on it. But if you've got a 6 volt starter, it's a safe bet you've got a 6 volt choke solenoid, unless someone has converted the wiring (starter solenoid) to 12 volts. The 6 volt starter solenoid has 3 terminals while the 12 volt has 4.
 

jay_merrill

Vice Admiral
Joined
Dec 5, 2007
Messages
5,653
Re: Just got a 1956 30 HP Lark

We don't have them here in Lousiana, but I wish we did - i've heard some cool things about Family Farm.



???
 

samo_ott

Vice Admiral
Joined
Jun 18, 2006
Messages
5,125
Re: Just got a 1956 30 HP Lark

I just bought 16 used 6v batteries last week. I have 2 electric golf carts and they take 6 batteries each to run on 36v. Most battery places carry them. They're not cheap though! (that's why I buy em used) Photo attached from when I brought em home.
 

Attachments

  • 6v batteries.jpg
    6v batteries.jpg
    98.5 KB · Views: 0
Top