Need help with a diagram... (ESA)

Xesvuli420

Petty Officer 2nd Class
Joined
Sep 20, 2009
Messages
144
Does the ESA Module require 12vpos? If it does where does it get it from?

On the connector going to the module, I have a ground coming from the ignition coil, and the other wire I am wondering about. It is purple, I believe it is coming/going to/from the alternator.
~~~EDIT I believe This was inacurate.. I may have got my wires crossed tracing them

I can tell you it is not sending 12vpos to the module (hopefully thats what it is supposed to do, and it isn't, and Ive finally found my problem). should it be another ground, should it be 12vpos?

The module also has a separate wire ground to the bracket

I dont understand this circuit at all!

How does the ESA "ground" out the ignition coil? Does it send 12vpos to the neg side of the coil?

If I had to "assume", this would be my best guess...

The purple wire in the connector feeds 12v to the module. The other wire in the same connector is the path used to ground out the coil once the ESA switch is activated, and the separate ground wire feeds the module its ground. Power would come in the purple wire, go to the separately grounded module, and send 12vpos to the ESA switch. Once the switch is activated, the 12vpos goes through the switch, and to the negative side of the coil grounding it out.

Am I completely wrong here?

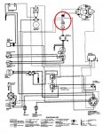
I have attached a diagram, in case you need it.

Thanks guys
 

Attachments

  • Wiring.jpg
    Wiring.jpg
    121.8 KB · Views: 2

Xesvuli420

Petty Officer 2nd Class
Joined
Sep 20, 2009
Messages
144
Re: Need help with a diagram... (ESA)

On this diagram (may or may not be for my boat, however the wire colors are correct)...

The purple wire going to the ESA is a 12vpos, and it comes from the ignition switch.

Is this diagram correct for my boat?View attachment 100464
 

Attachments

  • 2009-08-17_145720_ignitionwiringdiagram.jpg
    2009-08-17_145720_ignitionwiringdiagram.jpg
    13.5 KB · Views: 5

Xesvuli420

Petty Officer 2nd Class
Joined
Sep 20, 2009
Messages
144
Re: Need help with a diagram... (ESA)

Nevermind guys, it is getting power now after tightening the switch, but still no stumble. I'm never going to find the problem
 

Xesvuli420

Petty Officer 2nd Class
Joined
Sep 20, 2009
Messages
144
Re: Need help with a diagram... (ESA)

I guess all I need to know is if the module grounds out the coil with a neg or pos signal to the coil...

Does anyone know?

Thanks again
 

bruceb58

Supreme Mariner
Joined
Mar 5, 2006
Messages
30,797
Re: Need help with a diagram... (ESA)

Are you measuring 12V to the ESA module while you are activating the switch?

The overstroke switch can not be activated for this to work. You know this right?

Have you bypassed the switches with a jumper wire to get the switches out of the equation?

Does your ESA module have a good clean ground?

Also, your ESA module could be bad.
 

Xesvuli420

Petty Officer 2nd Class
Joined
Sep 20, 2009
Messages
144
Re: Need help with a diagram... (ESA)

Here is what I have tested...

Confirmed 12v to ESA Module
Confirmed GND to ESA Module
The ESA switch results are: At rest = ∞, depressed = .4.
The Overstroke switch results are: At rest = .4, depressed = ∞.

Although the switches seem to test good, I got an extra set when I bought the Module, so I have tried both sets of switches.

The new Module came from a reputable seller, and he has assured me that the Module was working before shipping. Although I can't personally guarantee the new Module to function correctly, I do want to do everything I can to rule out anything else before I ask for another Module to be sent out. Don't want to get another Module only to find out that they haven't been the problem this whole time.

If I only new how the circuit works a little better I could further my testing. I understand that in theory for this to work, it "grounds" out the ignition coil... but I do not understand how. The (Green)wire going from the module to the ignition coil is on the negative side of the coil. Does the module "ground" out the coil by sending a 12v signal to the NEG side of the coil, or does it send a GND signal to the NEG side of the coil?

or am I missing the idea completely?

I have searched EVERYWHERE for more detailed information, or specs, or testing procedures, but have came up empty handed. I have studied schematic after schematic. I have stared the left side of motor down for hours. I've done everything I know to do to find the solution, but so far nothing.

Guys I beg you... HELP!?!
 

bruceb58

Supreme Mariner
Joined
Mar 5, 2006
Messages
30,797
Re: Need help with a diagram... (ESA)

The output of the module pulses the negative side of the coil. Whether it is momentarily grounding the coil or sourcing 12V, does it really matter?

You have a points ignition system correct?
 

bruceb58

Supreme Mariner
Joined
Mar 5, 2006
Messages
30,797
Re: Need help with a diagram... (ESA)

That's a better diagram than the original OMC one!
 

Xesvuli420

Petty Officer 2nd Class
Joined
Sep 20, 2009
Messages
144
Re: Need help with a diagram... (ESA)

Thank you for an awesome diagram!!.. I do not have the ballast resisitor, so I assume I have a resistive wire but everything else is correct.

I do have an update to the story, read this (if you dont mind)

BTW I got another module (#3), and it still didn't stumble

http://forums.iboats.com/showthread.php?t=492953

Thanks again guys for your help!
 

HT32BSX115

Supreme Mariner
Joined
Dec 8, 2005
Messages
10,083
Re: Need help with a diagram... (ESA)

The output of the module pulses the negative side of the coil. Whether it is momentarily grounding the coil or sourcing 12V, does it really matter?

You have a points ignition system correct?

It would be nice to put a scope on the points side of the coil to see exactly what the waveform looks like....
 

bruceb58

Supreme Mariner
Joined
Mar 5, 2006
Messages
30,797
Re: Need help with a diagram... (ESA)

It would be nice to put a scope on the points side of the coil to see exactly what the waveform looks like....
I would if I still had an OMC and I had time to kill...which I don't :)
 
Top