No Spark in No. 2 after replacing coil - 1987 6 HP Evinrude

bioman

Seaman Apprentice
Joined
Jun 28, 2004
Messages
35
Second hand motor, uncertain history.
No 2 cylinder appears to not be firing (pulled plug wire, no change, no spark- swapped plugs plug okay.).
No. 2 cylinder has modest rust on outside implying maybe overheating at some time?
Runs on No. 1 cylinder just fine.
Replaced No 2 coil- appears to get spark, but not firing cylinder.
Compression : 110, 95
Wires from dead man switch have been modified in some way. 2 unkonwn black wires run to right and left bolts on coil. Seems to run the same connected or not.

Where to look next?

P.S. Motor is blue-grey....

Thank in advance,
Bioman
 

Haffiman

Commander
Joined
Dec 17, 2009
Messages
2,454
Re: No Spark in No. 2 after replacing coil - 1987 6 HP Evinrude

With that compression difference, I would suspect something more serious. Pull the head and check the cylinders.
 

raczekp1

Lieutenant
Joined
Mar 30, 2010
Messages
1,327
Re: No Spark in No. 2 after replacing coil - 1987 6 HP Evinrude

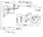
Here is electrical diagram.

if johnson/evinrude motor gets overheating , powerhead(especialy head part) change colour.usualy go to darker mode.
when i got 9.9 after overheating becouse bad termostat head was almost black.

i would pull of the head,and side plate panel to look at cylinder wals and piston.
if piston is ok without any scufs, then put panel back.
fllaten the head at auto repair shop and put new gasket
 

Attachments

  • electrical_manual1.jpg
    electrical_manual1.jpg
    12.9 KB · Views: 0

bioman

Seaman Apprentice
Joined
Jun 28, 2004
Messages
35
Re: No Spark in No. 2 after replacing coil - 1987 6 HP Evinrude

The engine (including head) is painted (or powdercoated) black, so I don't notice any color difference.. just that the lower head bolt on the engine is rusty.. top one isn't.. I can pull head and side panel and look.. but what am I looking for exactly? I've heard people talk about "scored" cylinders, but I actually don't notice what's wrong. So it looking for condition of piston and cylinder, and getting 95 lbs compression I'm thinking whatever is wrong might be pretty subtle.

regarding difference in compression, I thought 110-95 is "worn, but workable" (only 15%). Do we really think that accounts for not firing on No 2 at all?

when you say pull piston and flatten head.. that means get the head ground flat? I"ve never heard of flattening the head before.

P.S., it happens I have access to a "borescope" and maybe can do this exam through the spark plug hole.. (cool huh?) But I need to understand what I'm looking for.

Thanks for the help!

Bioman
 

raczekp1

Lieutenant
Joined
Mar 30, 2010
Messages
1,327
Re: No Spark in No. 2 after replacing coil - 1987 6 HP Evinrude

motor while working is heating and cooling all the time.
block is made from aluminium, on top block is a gasket covered by head, atached to block by metal bolts.
head gets the highest temp and while working gets folded and dont stick all surface to head gasket.
if motor is overheating so for sure head is warped.
taking out this head and do the flatening in auto repair garage you will get flat surfase of head.
puting back to head gasket it will stick with all surface
 

raczekp1

Lieutenant
Joined
Mar 30, 2010
Messages
1,327

boobie

Supreme Mariner
Joined
Nov 5, 2009
Messages
20,826
Re: No Spark in No. 2 after replacing coil - 1987 6 HP Evinrude

BRP or OMC says no more than 15 psi between cyls. Before you pull the head and ect look more closely at your ignition system. Both cyls should jump an open air gap on a spark tester of a 7/16" gap.
 

bioman

Seaman Apprentice
Joined
Jun 28, 2004
Messages
35
Re: No Spark in No. 2 after replacing coil - 1987 6 HP Evinrude

Thanks Raczep- excellent golden information. I really appreciate it! And I understand about flattening the head (I thought you were suggesting flattening the piston!).

Boobie, thanks for the suggestion about checking ignition. I need some detailed guidance there. Spark doesn't look particularly strong on the plugs, I have changed one coil.. what else could I check?

Thanks in advance,
Bioman
 

bioman

Seaman Apprentice
Joined
Jun 28, 2004
Messages
35
Re: No Spark in No. 2 after replacing coil - 1987 6 HP Evinrude

Still no Spark in No. 2- Argh!
New coil, new spark plugs. With all respect to the idea of pulling the head, I went from infrequent spark on No. 2, to no spark, with new coil and plug.

Wires look good externally... I tried switching wires (no 2 still out), switching plugs (plug works on No. 1), the wires go into a black box left side of the engine that looks sealed and scary. Not sure where to go from here... ideas for tracing lack of electrical on No. 2?

Thanks in advance, (and Happy New Year!)
Bioman
 

raczekp1

Lieutenant
Joined
Mar 30, 2010
Messages
1,327
Re: No Spark in No. 2 after replacing coil - 1987 6 HP Evinrude

hi.

are you sure both coils are grounded good,
what about spark plug wires going from coil and leading to saprk plug

between black box(power pack) and coils is rubber conector.
2 wires goesin and 3 goes out(2 wires for coils and 1 to stop switch).you can change wiers leading to coils just to pull out pins and change wires sequence.to pull out this pin in rubber conector i use the end of spike to push out
 

boobie

Supreme Mariner
Joined
Nov 5, 2009
Messages
20,826
Re: No Spark in No. 2 after replacing coil - 1987 6 HP Evinrude

Just guessing without checking the ignition system with the proper test equipment, I'd say you have a bad power pack.
 

bioman

Seaman Apprentice
Joined
Jun 28, 2004
Messages
35
Re: No Spark in No. 2 after replacing coil - 1987 6 HP Evinrude

AND THE WINNER IS: BAD POWER PACK!
I replaced plugs, one coil, and finallyi swapped out the power pack and we're back in bizness.
There are still things to work on on this motor. The throttle handle and cutoff switch are "frankensteined" and as noted above, compression on No. 2 will need attention some day, but spark problem appears to be cured!

Thanks very much my IBOAT friends!
BIoman
 

nphilbro

Petty Officer 1st Class
Joined
Dec 19, 2011
Messages
304
Re: No Spark in No. 2 after replacing coil - 1987 6 HP Evinrude

Darn - and just as I was going to give Boobie a hard time about blaming everything on the power pack! lol -his advice is quite good. I imagine he's been up to his elbows in one or two of these.
 
Top