Putting power directly to the coil, no power coming out

89cruisers

Petty Officer 2nd Class
Joined
Jul 11, 2005
Messages
190
Maybe i'm just not thinking properly, but just switched my ignition back over to mechanical, I am powering the coil directly off the battery, have a jumper going to the positive, and a jumper going to the negative and the small wire from the distributor on the negative terminal. I tied then grounding the wire that goes from the coil to the distributor, and nothing, am I missing something? the coil I know was good, and I tried another used one I had laying around and still nothing
 

dingdongs

Chief Petty Officer
Joined
May 29, 2009
Messages
649
Re: Putting power directly to the coil, no power coming out

assume you have put a new set of points and a condenser in and there and set.can you strike the wire thats going to the points rapidly to earth with the centre lead from coil about a 1/4 inch from a good earth and get a result.you cannot leave the positive connected continuosly to the coil as it will fry it.
 

Don S

Honorary Moderator Emeritus
Joined
Aug 31, 2004
Messages
62,321
Re: Putting power directly to the coil, no power coming out

What are we working on?
 

frank246

Petty Officer 1st Class
Joined
Jul 18, 2009
Messages
293
Re: Putting power directly to the coil, no power coming out

Remove the jumper on the negative side, the coil pops a spark when the points open up after the coil has been loaded with the points closed first.
 

89cruisers

Petty Officer 2nd Class
Joined
Jul 11, 2005
Messages
190
Re: Putting power directly to the coil, no power coming out

I believe it might have just been I had 2 bad coils, bought a new one, and the engine did fire for about a second, then died, and I have still not had it start back up, and the sierra catalog lists 5 different part numbers for the same engine for tune up kits, this is my merc 233 / ford 351
 

dubs283

Vice Admiral
Joined
Jul 27, 2005
Messages
5,343
Re: Putting power directly to the coil, no power coming out

I believe it might have just been I had 2 bad coils, bought a new one, and the engine did fire for about a second, then died, and I have still not had it start back up, and the sierra catalog lists 5 different part numbers for the same engine for tune up kits, this is my merc 233 / ford 351

i doubt your coils were bad, the way you had your coil "jumpered" you would never get spark, the only way you get spark from the coil is by grounding the lead to the distributor through the points connected to the condenser

tune-up kits are based on distributor type/model, not necessarily engine model - you need to get a distributor number, then you will be able to locate the correct tune-up kit
 

ziggy

Admiral
Joined
Jun 30, 2004
Messages
7,473
Re: Putting power directly to the coil, no power coming out

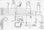
is this an inboard?

if so the attachment might be the ticket, if not an inboard... read this so we can be hip
 

Attachments

  • eng. wire dia. 233 and 255 inboard.JPG
    eng. wire dia. 233 and 255 inboard.JPG
    108.9 KB · Views: 0

89cruisers

Petty Officer 2nd Class
Joined
Jul 11, 2005
Messages
190
Re: Putting power directly to the coil, no power coming out

On the diagram, it shows that there is a resistance cable shown as a dashed line that goes from the electric choke heater to the ignition coil case? What exactly does this cable do for the starting system?
 
Top